


二、QSH汽水混合加热器 外型尺寸
|
QSH |
-4 |
-6 |
-8 |
-10 |
-12 |
-16 |
-20 |
-24 |
-32 |
-40 |
-48 |
|
额定流量(m3/h) |
1.2 |
2.5 |
4.5 |
7 |
10 |
16 |
25 |
35 |
60 |
105 |
165 |
|
设计压力(MPa) |
1.6 |
1.6 |
1.6 |
1.6 |
1.6 |
1.6 |
1.6 |
1.6 |
1.6 |
1.6 |
1.6 |
|
净重(kg) |
8 |
8 |
15 |
15 |
15 |
50 |
50 |
50 |
200 |
200 |
200 |
|
运行重量(kg) |
8.5 |
8.5 |
16 |
16 |
16 |
58 |
58 |
58 |
260 |
260 |
260 |
|
噪声(dB) |
≤65 |
≤65 |
≤65 |
≤65 |
≤65 |
≤65 |
≤65 |
≤65 |
≤65 |
≤65 |
≤65 |
|
A(mm) |
240 |
240 |
360 |
360 |
360 |
660 |
660 |
660 |
1200 |
1200 |
1200 |
|
B(mm) |
105 |
105 |
130 |
130 |
130 |
170 |
170 |
170 |
300 |
300 |
300 |
|
C(mm) |
105 |
105 |
130 |
130 |
130 |
220 |
220 |
220 |
450 |
450 |
450 |
|
水侧法兰(DN) |
40 |
40 |
65 |
65 |
65 |
125 |
125 |
125 |
250 |
250 |
250 |
|
汽侧法兰(DN) |
40 |
40 |
65 |
65 |
65 |
125 |
125 |
125 |
250 |
250 |
250 |
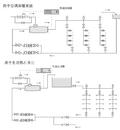
三、QSH汽水混合加热器 选型参考
QSH汽水混合加热器可用于空调采暖、卫生热水的加热系统,根据实际水流量的蒸汽耗量选用混合器;
1、汽水混合器未通入蒸汽时,额定流量下水头损失为5mH2O,通入蒸汽后水头损失可按1m H2O考虑;
2、蒸汽压力大于水压0.05MPa以上;
3、汽水混合加热器用于生活热水系统时应设置中间水箱,不能直接进入淋浴器,防止意外事故发生;
4、汽水混合加热器适宜安装在水泵的吸水侧。
四、QSH汽水混合加热器 安装与使用
1.汽水混合加热器可水平安装,也可以竖直向上安装,蒸汽入口应向上或水平;
2.汽水混合加热器前后装设阀门、压力表及温度计,以便于观察和调节混合器工作状况;
3.汽水混合加热器启动时,应先通水,再通汽;停机时,先关断汽源,再断水。
五、QSH汽水混合加热器典型应用
